BW/XWD擺線針輪減速機型號
X系列立式單級擺線針輪減速機型號有:XL0、XLD0、XL、XLD1、XL2、XLD2、XL3、XLD3、XL4、XLD4、XL5、XLD5、XL6、XLD6、XL7、XLD7、XL8、XLD8、XL9、XLD9、XL10、XLD10、XL11、XLD11、XL12、XLD12;
X系列臥式雙級擺線針輪減速機型號有:XWE00、XWED00、XWE20、XWED20、XWE32、XWED32、XWE42、XWED42、XWE53、XWED53、XWE63、XWED63、XWE74、XWED74、XWE84、XWED84、XWE85、XWED85、XWE95、XWED95、XW/106、XWED106、XWE128、XWED128擺線針輪減速機;
X系列立式雙級擺線針輪減速機型號有:XLE00、XLED00、XLE20、XLED20、XLE32、XLED32、XLE42、XLED42、XLE53、XLED53、XLE63、XLED63、XLE74、XLED74、XLE84、XLED84、XLE85、XLED85、XLE95、XLED95、XLE106、XLED106、XLE128、XLED128擺線針輪減速機;
X系列行星擺線針輪減速機
XW腳板式臥裝雙軸型擺線針輪減速機
XL法蘭式立裝雙軸型擺線針輪減速機
XWY腳板式臥裝專用電動機直聯型擺線針輪減速機
XLY法蘭式立裝專用電動機直聯型擺線針輪減速機
XWD腳板式臥裝普通電動機直聯型擺線針輪減速機
XLD法蘭式立裝普通電動機直聯型擺線針輪減速機
XWED雙級腳板式臥裝普通電動機直聯型擺線針輪減速機
XLED雙級法蘭式立裝普通電動機直聯型擺線針輪減速機
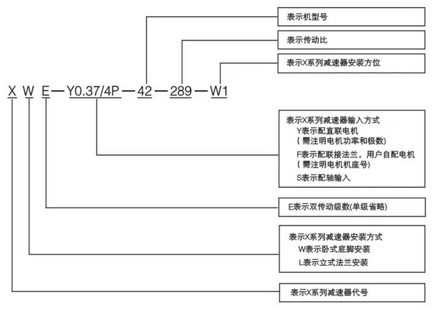
擺線針輪減速機型號表示法:
- 上一篇:XLD5擺線針輪減速機產品特點及技術規格 2020/3/2
- 下一篇:XWD臥式擺線針輪減速機概述 2020/3/2
